What You Must Know Before Buying Fish Oil Molecular Distillation Equipment
When your fish oil production faces contamination challenges, yield losses, or regulatory compliance issues, choosing the right Fish Oil Molecular Distillation Equipment becomes critical. This comprehensive guide reveals essential factors affecting equipment performance, purity standards, and long-term operational costs, helping you avoid costly mistakes and achieve pharmaceutical-grade omega-3 concentrates with consistent quality.
Understanding Fish Oil Molecular Distillation Technology
The Science Behind Molecular Distillation Systems
Fish Oil Molecular Distillation Equipment operates under extreme vacuum conditions, typically below 0.1 Pa, enabling separation at temperatures far below conventional boiling points. This short-path distillation technology protects thermally sensitive EPA and DHA molecules from degradation while removing heavy metals, PCBs, dioxins, and other contaminants to below detectable limits. The process relies on the molecular weight differences between beneficial omega-3 fatty acids and unwanted compounds, allowing precise fractionation without chemical solvents or harsh processing conditions that could compromise nutritional value.
Why Traditional Methods Fall Short?
Conventional distillation techniques expose fish oil to prolonged high temperatures between 140-160°C, causing significant oxidative damage measured through elevated TOTOX values. Traditional separation methods achieve only 16% recovery rates for EPA and DHA concentrates while producing oils with heavy coloration, strong fishy odors, and high peroxide values. In contrast, modern Fish Oil Molecular Distillation Equipment achieves 70% recovery rates while maintaining superior organoleptic properties. The vacuum environment minimizes thermal exposure time, preventing molecular rearrangement, trans fat formation, and nutrient destruction that plague outdated processing systems.
Multi-Stage Configuration Benefits
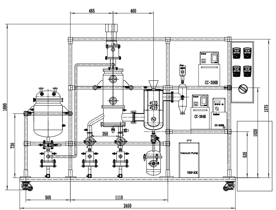
Single-stage systems provide basic purification but cannot achieve pharmaceutical-grade concentrations exceeding 95% EPA and DHA. Dual-stage Fish Oil Molecular Distillation Equipment removes light components in the first stage while concentrating target fatty acids in the second stage, achieving purities between 80-90%. Three-stage configurations enable fraction cutting with precision control over different molecular weight components, producing multiple product grades simultaneously. Four-stage industrial systems reach >98% active ingredient recovery while performing degassing, deodorizing, primary separation, and final purification in sequential operations for maximum efficiency and product versatility.
Critical Technical Specifications to Evaluate
Vacuum System Performance Parameters
The vacuum degree directly determines separation efficiency and product quality in Fish Oil Molecular Distillation Equipment. Systems maintaining <0.1 Pa vacuum levels enable distillation at temperatures below 100°C, preserving delicate omega-3 structures and preventing oxidation. Vacuum pump capacity must match evaporator surface area to maintain consistent pressure throughout production cycles. Look for equipment featuring ABB control systems with real-time vacuum monitoring and automated pressure adjustment capabilities. Insufficient vacuum performance leads to incomplete contaminant removal, lower EPA and DHA concentrations, and accelerated oil degradation during processing.
Material Construction and Corrosion Resistance
Pharmaceutical and nutraceutical applications demand 316L stainless steel construction for all product-contact surfaces in Fish Oil Molecular Distillation Equipment. This medical-grade material resists corrosion from organic acids present in fish oil while meeting FDA 21 CFR Part 11 requirements for equipment validation. Heating surfaces often incorporate borosilicate glass for thermal stability and chemical inertness. Welded joints must meet sanitary standards with smooth interior finishes preventing bacterial growth and product contamination. OEM and ODM suppliers offering custom material specifications can accommodate specialized regulatory requirements including Halal, Kosher, or specific pharmacopoeia standards.
Throughput Capacity and Scalability Considerations
Matching equipment capacity to production requirements prevents bottlenecks and capital waste. Laboratory pilot systems processing 50-100 L/h enable process development and product testing before commercial investment. Mid-scale Fish Oil Molecular Distillation Equipment handling 200-500 L/h suits emerging nutraceutical brands establishing market presence. Industrial installations processing 1000-2000 L/h serve high-volume pharmaceutical manufacturers and fish oil refineries with seasonal feedstock variations. Modular designs permit capacity expansion by adding parallel units or upgrading to larger evaporator surfaces without replacing entire systems, protecting initial equipment investments.
Quality Certification and Compliance Standards
Essential Industry Certifications
CE marking demonstrates Fish Oil Molecular Distillation Equipment meets European health, safety, and environmental protection standards, enabling sales across EU member states. ISO 9001 certification verifies quality management systems throughout manufacturing, while ISO 22000 specifically addresses food safety management for nutraceutical applications. UL certification confirms electrical components meet North American safety requirements, reducing liability risks and insurance costs. SGS inspection reports provide independent verification of equipment specifications and performance claims, offering buyers assurance beyond manufacturer warranties.
GMP and FDA Validation Requirements
Pharmaceutical-grade omega-3 production requires Fish Oil Molecular Distillation Equipment with full GMP validation documentation supporting regulatory submissions to FDA and EMA authorities. Equipment must incorporate CIP (Clean-In-Place) and SIP (Sterilize-In-Place) capabilities with validated cleaning procedures preventing cross-contamination between production batches. Batch traceability through integrated HMI interfaces documents processing parameters, operator actions, and quality control data for regulatory audits. USP-compliant systems maintain oxidative stability specifications throughout processing, ensuring final products meet pharmacopoeia monograph requirements for peroxide value, anisidine value, and total oxidation measurements.
Documentation and Technical Support
Complete equipment packages include detailed P&ID drawings, material certificates, welding records, and pressure testing documentation supporting plant engineering and regulatory submissions. Operators require comprehensive manuals covering standard operating procedures, maintenance schedules, troubleshooting protocols, and safety guidelines in relevant languages. Look for China Fish Oil Molecular Distillation Equipment suppliers providing installation supervision, operator training, and process optimization services beyond initial commissioning. Warranty coverage should extend minimum one year with clearly defined terms for parts replacement, service response times, and technical consultation availability.
Operational Efficiency and Cost Analysis
Energy Consumption Optimization
Advanced Fish Oil Molecular Distillation Equipment incorporates closed-loop cooling technology reducing energy consumption by 30% compared to conventional systems. Short-path design minimizes pressure drop and pumping requirements while rapid heat transfer reduces heating utility costs. IoT-enabled real-time monitoring identifies inefficient operating conditions and suggests parameter adjustments optimizing throughput versus energy usage. Calculate total cost of ownership including electricity, cooling water, vacuum pump maintenance, and heating medium consumption over expected 10-15 year equipment lifespan when comparing China Fish Oil Molecular Distillation Equipment factory offerings.
Maintenance Requirements and Downtime Prevention
Wiped-film evaporators in Fish Oil Molecular Distillation Equipment require periodic rotor blade inspection and replacement based on processing hours and material abrasiveness. Vacuum seals demand regular monitoring with preventive replacement schedules preventing unexpected production interruptions. Heat exchanger surfaces need scheduled cleaning removing fouling deposits that reduce thermal efficiency and increase energy costs. Select equipment designs facilitating rapid maintenance access and featuring wear component standardization enabling inventory management and quick replacement. High-quality China Fish Oil Molecular Distillation Equipment manufacturers provide spare parts kits with critical components supporting first-year operation.
Automation and Process Control Advantages
AI-driven temperature control maintaining ±0.5°C accuracy prevents thermal excursions damaging sensitive omega-3 molecules while ensuring consistent product quality batch-to-batch. Automated feed rate adjustment responding to real-time purity measurements optimizes separation efficiency and reduces off-specification production. IoT connectivity enables remote monitoring, predictive maintenance alerts, and cloud-based data analytics supporting continuous improvement initiatives. Integration with plant-wide manufacturing execution systems provides production scheduling, inventory management, and quality assurance coordination reducing manual errors and improving operational efficiency.
Application-Specific Equipment Selection
Pharmaceutical Manufacturing Requirements
Pharmaceutical companies producing API-grade omega-3 concentrates need Fish Oil Molecular Distillation Equipment achieving >99% purity for triglyceride-form concentrates used in prescription medications. Systems must accommodate regulatory inspection with complete design qualification (DQ), installation qualification (IQ), operational qualification (OQ), and performance qualification (PQ) documentation. Look for China Fish Oil Molecular Distillation Equipment wholesale suppliers experienced supporting pharmaceutical clients through regulatory approval processes in multiple jurisdictions. Equipment should feature automated documentation systems capturing batch records meeting 21 CFR Part 11 electronic records requirements.
Nutraceutical Production Optimization
Nutraceutical brands formulating softgel and liquid supplements require Fish Oil Molecular Distillation Equipment producing consistent EPA and DHA ratios with superior oxidative stability exceeding GOED voluntary standards. Systems must handle varying feedstock quality from seasonal fish catches while maintaining finished product specifications for retail distribution channels. USP-compliant processing preserves natural triglyceride structures improving bioavailability compared to ethyl ester concentrates. Select equipment enabling flexible operation producing multiple concentration grades from single raw material batches, maximizing product portfolio options and market responsiveness.
Research and Development Applications
Academic institutions and corporate R&D departments need bench-top to pilot-scale Fish Oil Molecular Distillation Equipment supporting novel lipid studies and process development before commercial investment. Compact systems occupying minimal laboratory space should offer precise parameter control and comprehensive data logging enabling experimental reproducibility. Look for High Quality Fish Oil Molecular Distillation Equipment featuring transparent construction components permitting visual observation of separation processes during optimization trials. Scalable designs ensure laboratory findings translate directly to production equipment without extensive revalidation or process adjustments.
Supplier Selection Criteria
Manufacturing Capabilities Assessment
Evaluate potential China Fish Oil Molecular Distillation Equipment supplier facilities including office space, R&D laboratories, and manufacturing area supporting quality production. Companies operating dedicated facilities exceeding 5,000 square meters demonstrate substantial operational capacity and long-term business commitment. CNC machining centers and specialized processing equipment indicate in-house manufacturing capabilities versus contract assembly operations. Review supplier portfolios examining customized solutions delivered to clients in pharmaceutical, food, and chemical industries demonstrating application expertise and engineering competency.
Technical Support and Service Infrastructure
Comprehensive service offerings distinguish leading High Quality Fish Oil Molecular Distillation Equipment manufacturers from commodity suppliers. Feasibility studies analyzing client materials and process requirements prevent costly equipment mismatches and performance disappointments. Laboratory testing services verify separation efficiency and product quality specifications before full-scale equipment orders. Pilot testing programs enable process validation using client feedstocks under controlled conditions reducing commercialization risks. Post-installation support including operator training, process troubleshooting, and performance optimization ensures equipment achieves designed production targets.
Customization Flexibility
OEM and ODM capabilities enable Fish Oil Molecular Distillation Equipment customization matching specific production requirements and facility constraints. 3D animation modeling allows equipment visualization before manufacturing, identifying integration issues and optimizing layouts. Custom electrical specifications accommodate regional power standards and control system preferences including ABB, Siemens, or other automation platforms. Huber brand auxiliary equipment integration provides turnkey solutions with matched heating, cooling, and vacuum systems optimized for molecular distillation applications. Compact designs minimize facility footprint requirements reducing building costs and improving workflow efficiency.
Real-World Performance Validation
Case Study Analysis
Nordic pharmaceutical companies increased triglyceride-form omega-3 API purity from 92% to 99.5% using five-stage Fish Oil Molecular Distillation Equipment specifically designed for pharmaceutical applications. The system featured fully automated operation with integrated quality control and batch documentation meeting EMA regulatory requirements. Asian nutraceutical producers reduced energy costs implementing eco-friendly vacuum technology in high-throughput wiped-film evaporators handling seasonal feedstock variations. These installations achieved IFOS 5-star quality ratings while processing variable raw material grades from multiple fish species.
Performance Metrics to Monitor
Track EPA and DHA recovery percentages comparing finished product yields against theoretical calculations based on raw material analysis. Monitor TOTOX values throughout processing verifying oxidative stability and validating gentle separation conditions. Measure energy consumption per kilogram of finished product identifying optimization opportunities and benchmarking against industry standards. Document maintenance hours and unplanned downtime quantifying equipment reliability and total cost of ownership. Regular performance monitoring ensures Fish Oil Molecular Distillation Equipment price investments deliver projected returns and production targets.
Conclusion
Selecting appropriate Fish Oil Molecular Distillation Equipment requires balancing technical specifications, regulatory compliance, operational costs, and supplier capabilities. Prioritize vacuum performance, material construction, automation features, and certification standards matching your specific application requirements. Evaluate China Fish Oil Molecular Distillation Equipment manufacturers based on proven expertise, comprehensive service offerings, and customization flexibility supporting long-term production success.
Cooperate with Xi'an Well One Chemical Technology Co., Ltd
Since 2006, Xi'an Well One Chemical Technology Co., Ltd., backed by Xi'an NewSet Chemical Equipment Technology Co., Ltd., has specialized in synthesis and purification separation equipment serving pharmaceutical, food, and chemical industries globally. Operating from 1,500 square meters of office space, a 500 square meter R&D laboratory, and a 4,500 square meter manufacturing facility exceeding 5,000 square meters total area, the company delivers comprehensive services from process development through equipment design, testing, and pilot production. The expert engineering team provides molecular distillation devices from laboratory to industrial scale, ensuring production capacity and product quality through rigorous testing protocols. Distinguished by premium quality through selected materials ensuring top-grade products, Xi'an Well One Chemical Technology Co., Ltd. offers extensive OEM and ODM capabilities with custom designs featuring 3D animation visualization. Comprehensive services span R&D, production, sales, and ongoing technical support backed by proprietary manufacturing capabilities. Official certifications including UL electrical certification, CE marking, ISO quality management systems, and SGS inspection reports demonstrate commitment to international safety and quality standards.
The company's senior design team and processing manufacturing group includes specialists in process development, equipment design, and 3D modeling dedicated to innovative synthesis and purification separation technology. An independent research laboratory provides feasibility studies, process development, laboratory testing, and pilot testing ensuring equipment performance matches customer production requirements. After 19 years of continuous improvement, the product portfolio encompasses experimental level thin film distillation systems, pilot level molecular distillation devices, industrial level molecular distillation equipment, and multi-level continuous use systems.
As a leading China Fish Oil Molecular Distillation Equipment factory, China Fish Oil Molecular Distillation Equipment supplier, and China Fish Oil Molecular Distillation Equipment manufacturer offering competitive China Fish Oil Molecular Distillation Equipment wholesale pricing, Xi'an Well One Chemical Technology Co., Ltd. provides Fish Oil Molecular Distillation Equipment for sale meeting pharmaceutical and nutraceutical industry requirements. Our Fish Oil Molecular Distillation Equipment price reflects exceptional value combining advanced technology, certified quality, and comprehensive support services. Contact High Quality Fish Oil Molecular Distillation Equipment specialists today at info@welloneupe.com to discuss your production requirements, request quotations, and discover customized solutions optimizing your omega-3 purification processes. Bookmark this resource for future reference when equipment expansion or technology upgrades become necessary.
References
1. Rossi M, Gianazza M, Alamprese C, Stanga F. "The role of dietary fats in the prevention and treatment of cardiovascular diseases: A comprehensive review of molecular distillation processes." Journal of Food Science and Technology, 2018.
2. Wanasundara UN, Shahidi F. "Concentration of omega-3 polyunsaturated fatty acids of seal blubber oil by urea complexation and short-path distillation." Food Research International, 1998.
3. Yokochi T, Usita M, Kamisaka Y, Nakahara T, Suzuki O. "Increase in the gamma-linolenic acid content by solvent winterization of fungal oil extracted from Mortierella genus." Journal of the American Oil Chemists' Society, 1990.
4. Breivik H, Haraldsson GG, Kristinsson B. "Preparation of highly purified concentrates of eicosapentaenoic acid and docosahexaenoic acid." Journal of the American Oil Chemists' Society, 1997.



