Molecular Distillation Machine & Equipment Supplier
When processing heat-sensitive pharmaceutical compounds or extracting high-value essential oils, traditional distillation methods often lead to thermal degradation, oxidation, and significant product loss. These challenges result in compromised purity, reduced yields, and wasted resources that directly impact your bottom line. Finding a reliable molecular distillation equipment supplier who understands your specific separation challenges and can deliver industrial-grade solutions is critical for maintaining competitive advantage in today's demanding markets.
Understanding Molecular Distillation Equipment Technology
Molecular distillation equipment represents an advanced liquid-liquid separation technology that operates under extreme vacuum conditions, typically achieving pressures as low as 0.001 mbar. Unlike conventional distillation processes that rely on boiling point differences, molecular distillation equipment separates components based on the difference in molecular mean free path. This fundamental distinction allows the equipment to purify heat-sensitive materials at temperatures significantly below their boiling points, preventing thermal decomposition and preserving molecular integrity throughout the separation process. The core principle involves creating conditions where the distance between the evaporating surface and condensing surface is less than the mean free path of the molecules. Light molecular weight components evaporate from a heated surface and travel directly to a nearby cold condenser without experiencing collisions with other molecules. This short-path design minimizes residence time and thermal exposure, making molecular distillation equipment indispensable for applications requiring gentle handling of thermally unstable compounds.
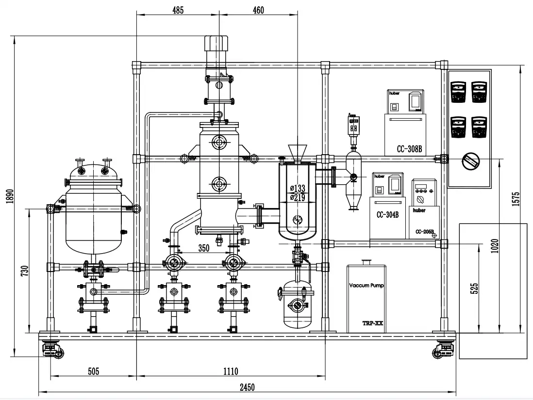
Key Components of Industrial Molecular Distillation Systems
Professional molecular distillation equipment comprises several integrated components working in harmony to achieve optimal separation efficiency. The evaporator section features a precisely machined cylindrical chamber constructed from 316L stainless steel, ensuring chemical compatibility and durability. A mechanical wiper system, utilizing either PTFE or graphite blades, continuously spreads the feed material into a thin film across the heated evaporator surface. This wiping action prevents localized overheating while maintaining consistent film thickness, which is crucial for uniform heat transfer and efficient evaporation. The internal condenser, positioned concentrically within the evaporator chamber, provides the cold surface where light fraction vapors condense immediately after evaporation. Advanced temperature control systems maintain precise thermal gradients between the evaporator wall and condenser surface, typically managed through high-performance circulation heaters and chillers. The vacuum system, consisting of both mechanical rotary vane pumps and turbo molecular pumps, achieves the ultra-high vacuum levels necessary for molecular distillation. Control systems featuring ABB or SEW components ensure precise regulation of rotation speed, feed rate, and temperature parameters throughout the distillation process.
Advantages Over Traditional Separation Methods
Molecular distillation equipment offers compelling advantages that address the fundamental limitations of conventional separation technologies. The low-temperature operation capability protects valuable compounds from thermal degradation, particularly important when processing pharmaceutical intermediates, natural extracts, and specialty chemicals. Recovery rates dramatically improve compared to traditional methods; for example, EPA and DHA purification from fish oil achieves 70% recovery with molecular distillation versus only 16% with conventional approaches. The technology excels at separating compounds with similar boiling points or those that decompose before reaching their boiling point under atmospheric conditions. Short residence times, measured in seconds rather than hours, minimize exposure to heat and oxygen, preserving product quality. The continuous operation mode enables scalable production from laboratory research through pilot testing to full industrial manufacturing, ensuring smooth technology transfer and consistent results across development stages.
Applications Across Multiple Industries
Pharmaceutical Industry Applications
Molecular distillation equipment serves critical roles in pharmaceutical manufacturing, particularly in producing high-purity polyethylene glycol (PEG) with narrow molecular weight distribution. Traditional batch reactors struggle to achieve single-distribution PEG even under stringent conditions, whereas molecular distillation systems coupled with advanced reactor technology enable precise control over polymer molecular weight. This capability is essential for pharmaceutical excipients where consistent molecular weight directly impacts drug delivery performance and bioavailability. Squalene purification represents another significant pharmaceutical application where molecular distillation equipment demonstrates exceptional value. After extraction from plant sources and preliminary processing through saponification and esterification, crude squalene contains numerous impurities including fatty acids and esters. Multi-stage molecular distillation systems efficiently remove these contaminants, achieving final product purity levels reaching 98%. The process not only improves purity but also enables solvent recovery, reducing production costs while meeting stringent pharmaceutical quality standards.
Food Industry Solutions
The food industry relies heavily on molecular distillation equipment for purifying valuable nutritional compounds while maintaining their bioactivity. Fish oil processing exemplifies this application, where EPA and DHA concentration requires gentle handling to prevent oxidation of these highly unsaturated fatty acids. A typical four-stage molecular distillation system processes fish oil ethyl esters after preliminary degassing and deodorization, producing concentrated products containing 80% combined EPA and DHA. The resulting products exhibit superior color, minimal fishy odor, and low peroxide values compared to conventionally processed fish oils. Tea oil deacidification through molecular distillation offers significant advantages over traditional alkaline refining methods. Free fatty acids in tea oil negatively impact storage stability, nutritional value, and industrial processing characteristics. Molecular distillation equipment removes these acids without damaging beneficial components or generating large volumes of chemical waste. The low-temperature, high-vacuum operation preserves the oil's natural antioxidants and bioactive compounds, maintaining its status as a premium healthy edible oil while extending shelf life.
Petrochemical and Specialty Chemical Applications
Lubricating oil regeneration demonstrates the versatility of molecular distillation equipment in petrochemical applications. Waste lubricating oils contain degraded components, additives, and contaminants that render them unsuitable for reuse. Multi-stage molecular distillation systems separate these materials into distinct fractions, recovering high-quality base oils with varying viscosity grades. The process begins with pre-treatment and light component removal, followed by sequential distillation stages where each level produces increasingly refined products while routing residues to subsequent stages. Epoxy resin purification through molecular distillation equipment addresses the challenge of removing low-boiling impurities and hetero groups that compromise resin performance. Two-stage systems first eliminate volatile contaminants while preheating the material, then separate light and heavy components to obtain low total chlorine epoxy resins with high purity. This precise separation capability enables manufacturers to produce specialty resins meeting exacting specifications for advanced composite materials, electronic encapsulants, and high-performance coatings.
Selecting the Right Molecular Distillation Equipment Supplier
Technical Expertise and Customization Capabilities
Choosing a qualified molecular distillation equipment supplier requires careful evaluation of their technical expertise and ability to customize solutions for specific applications. Experienced suppliers maintain comprehensive research and development facilities where they conduct feasibility studies, process development, and pilot testing using customer materials. This hands-on approach ensures equipment specifications match actual processing requirements rather than relying on theoretical calculations alone. The supplier should demonstrate expertise across multiple industries and applications, backed by documented case studies and reference installations. Customization capabilities extend beyond basic equipment configuration to encompass complete process integration. Superior suppliers offer OEM and ODM services, providing 3D modeling and animation to visualize proposed systems before manufacturing begins. They design auxiliary systems including feed preparation, product collection, and solvent recovery units that integrate seamlessly with the core molecular distillation equipment. This comprehensive approach minimizes installation challenges and ensures optimal performance from project inception through commissioning and production ramp-up.
Quality Certifications and Manufacturing Standards
Reputable molecular distillation equipment suppliers maintain multiple quality certifications demonstrating their commitment to safety and reliability. ISO quality management system certification ensures consistent manufacturing processes and ongoing quality control throughout production. UL certification for electrical components confirms compliance with rigorous safety standards, particularly important for equipment operating under high vacuum and elevated temperatures. CE marking indicates conformity with European Union safety, health, and environmental protection requirements, while ATEX certification addresses explosive atmosphere considerations in certain chemical processing environments. Manufacturing capabilities directly impact equipment quality and delivery reliability. Suppliers operating their own fabrication facilities, typically covering 4,500 square meters or more, maintain better control over production quality and schedules. In-house CNC machining centers enable precise manufacturing of critical components like evaporator chambers and internal condensers. Dedicated assembly areas equipped with specialized vacuum testing capabilities ensure each system meets specified performance parameters before shipment. Surface finishing expertise and vacuum welding proficiency are particularly crucial for achieving the ultra-high vacuum levels required for effective molecular distillation.
After-Sales Support and Service Network
Comprehensive after-sales support distinguishes exceptional molecular distillation equipment suppliers from commodity vendors. This includes detailed operator training, preventive maintenance programs, and rapid response troubleshooting assistance. Suppliers should maintain readily available spare parts inventories for critical components, minimizing production disruptions when maintenance is required. Technical documentation provided should include detailed operating procedures, maintenance schedules, and troubleshooting guides enabling your team to maximize equipment uptime and performance. Warranty coverage, typically spanning 12 months from commissioning, should comprehensively address both equipment defects and performance guarantees. The supplier should stand behind their equipment's ability to meet specified separation efficiency, recovery rates, and product purity levels. Global logistics capabilities including DDP (Delivered Duty Paid) shipping options and door-to-door delivery services demonstrate supplier commitment to customer convenience. These services eliminate customs clearance complexities and transportation risks, ensuring smooth equipment delivery regardless of installation location.
Technical Specifications and Performance Parameters
Critical Design Features
High-performance molecular distillation equipment incorporates several critical design features that directly impact separation efficiency and product quality. The evaporator diameter and surface area determine processing capacity, with industrial systems ranging from 0.3 square meters for pilot applications to several square meters for full-scale production. Rotation speeds up to 350 RPM ensure optimal film formation and distribution across the heated surface. Magnetic sealing systems eliminate potential leak paths while enabling reliable high-speed operation under extreme vacuum conditions. Material selection proves crucial for long-term reliability and product purity. 316L stainless steel construction throughout material contact surfaces prevents contamination and corrosion while providing excellent mechanical stability. Jacketed insulation on all product pipelines maintains temperature control from feed tank through discharge, preventing premature condensation or thermal degradation. KingLai brand vacuum ball valves specifically designed for high-vacuum applications contribute significantly to achieving and maintaining target vacuum levels during operation. The vacuum system configuration represents one of the most critical aspects of molecular distillation equipment performance. Combined vane vacuum pumps and turbo molecular pumps work together to achieve vacuum levels reaching 0.001 mbar, orders of magnitude lower than conventional vacuum distillation. This ultra-high vacuum enables separation of compounds with minimal vapor pressure differences while maintaining low operating temperatures. Redundant cold traps protect vacuum pumps from contamination while recovering trace amounts of valuable product that escape primary condensation.
Temperature Control and Heating Systems
Precise temperature control throughout the molecular distillation equipment ensures consistent product quality and optimal separation efficiency. Main evaporator heating systems utilize high-capacity circulation heaters, typically providing 10 kW heating power with circulation rates of 35 liters per minute. These systems maintain evaporator wall temperatures ranging from room temperature to 300°C with exceptional stability. Material insulation heaters operating at lower power levels keep feed lines and auxiliary components at appropriate temperatures, preventing viscosity increases or premature solidification. The internal condenser requires sophisticated thermal management to maintain the temperature differential driving molecular separation. Combined heater-chiller units enable rapid temperature adjustment across wide ranges, typically from -20°C to 200°C. This flexibility accommodates different product characteristics and separation requirements. External condensers operating at cryogenic temperatures, reaching -80°C, capture light fractions and protect the vacuum system. The integration of these thermal management systems demands careful engineering to balance heating and cooling loads while minimizing energy consumption.
Process Optimization and Scale-Up Considerations
Laboratory to Industrial Scale Transition
Successful scale-up from laboratory molecular distillation equipment to industrial production requires systematic approach and experienced supplier support. Initial laboratory testing using small-scale equipment (0.05 to 0.3 square meters) establishes baseline separation performance, optimal operating parameters, and product quality characteristics. This data guides pilot-scale equipment design (0.5 to 2 square meters) where process variables are refined and extended operating periods validate long-term stability and consistency. Industrial-scale molecular distillation systems (3 to 10+ square meters) incorporate lessons learned during pilot operations while addressing commercial production requirements including continuous operation, automated control systems, and integration with upstream and downstream processing equipment. Experienced suppliers maintain databases of scaling relationships enabling accurate performance prediction as surface area increases. They understand how residence time distribution, heat transfer coefficients, and hydrodynamic behavior change with scale, ensuring industrial systems meet performance guarantees established during pilot trials.
Multi-Stage Configuration Benefits
Many challenging separation applications benefit from multi-stage molecular distillation equipment configurations where the product from one stage becomes feedstock for subsequent stages. This cascade approach enables sharper separations and higher purity final products than single-stage operation. For example, lubricating oil regeneration typically employs three-stage systems progressively refining base oil fractions while routing increasingly heavy residues through successive stages. Each stage operates at optimized temperature and vacuum conditions for its specific separation task. Multi-stage configurations also enable solvent recovery and intermediate product capture, improving overall process economics. In vegetable oil purification, light components removed in the first stage may include valuable solvents like hexane, methanol, or ethanol that can be recovered and recycled. Intermediate fractions might contain partially purified products suitable for less demanding applications, creating additional revenue streams. The sophisticated process control systems required for multi-stage operations ensure consistent performance while enabling operators to fine-tune each stage independently for optimal overall results.
Conclusion
Selecting the right molecular distillation equipment supplier requires evaluating technical expertise, manufacturing capabilities, and comprehensive support services beyond initial equipment specifications. Advanced molecular distillation systems deliver superior product purity and recovery rates across pharmaceutical, food, petrochemical, and specialty chemical applications.
Cooperate with Xi'an Well One Chemical Technology Co., Ltd
As a leading China Molecular Distillation Equipment factory, China Molecular Distillation Equipment supplier, and China Molecular Distillation Equipment manufacturer, Xi'an Well One Chemical Technology Co., Ltd. brings 17 years of specialized expertise to molecular distillation solutions. We offer China Molecular Distillation Equipment wholesale options with comprehensive OEM and ODM customization capabilities backed by over 30 patents and international certifications including CE, ISO, UL, and ATEX.
Our 5,000-square-meter manufacturing facility produces High Quality Molecular Distillation Equipment from laboratory to industrial scale, serving over 50 successful application cases worldwide. With Molecular Distillation Equipment for sale featuring competitive Molecular Distillation Equipment price and 12-month warranty coverage, we provide complete solutions including feasibility research, process development, pilot testing, and full production implementation.
Premium materials ensure reliability, comprehensive services span R&D through after-sales support, and custom 3D designs visualize your solution before manufacturing. Whether processing pharmaceutical intermediates, purifying fish oil, regenerating lubricants, or extracting essential oils, our technical team delivers optimized separation systems meeting your exact specifications.
Ready to enhance your separation processes? Contact our application engineers at info@welloneupe.com to discuss your specific requirements and receive detailed technical proposals. Bookmark this resource for future reference when evaluating molecular distillation solutions.
References
1. Molecular Distillation: Principles and Applications - Batistella, C.B., Wolf Maciel, M.R. - Comprehensive overview of molecular distillation fundamentals and industrial applications across pharmaceutical and chemical industries.
2. Short Path Distillation Technology for Specialty Chemicals - Chemical Engineering Progress Journal - Technical analysis of wiped film and molecular distillation equipment design parameters and performance optimization.
3. Vacuum Technology in Chemical Processing - Hoffman, D.M., Singh, B., Thomas, J.H. - Detailed examination of high-vacuum systems and their critical role in molecular distillation operations.
4. Industrial Separation Processes: Fundamentals - Henley, E.J., Seader, J.D., Roper, D.K. - Authoritative textbook covering theoretical foundations and practical aspects of molecular distillation compared to conventional separation methods.



